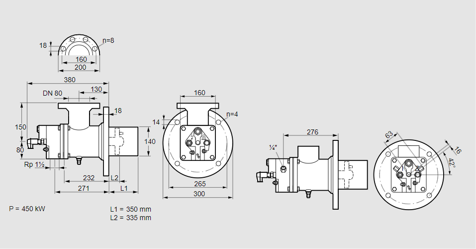
Горелка газовая BIO 140RB-350/335-(47D)E

Стоимость товара
930530 руб.
Описание товара
84099743, БИО 140РБ-350/335-(47Д)Э Тип: Горелка газовая Размер горелки: 140 Использование: Холодный воздух Тип газа: Для природного газа Длина стальной трубы от фланца печи: 350 мм. Расстояние от фланца печи до переднего края головки горелки: 335 мм. Идентификатор головки горелки: 47 Головка горелки: Электроды с принудительным воздушным охлаждением Стадия строительства: Е Код товара: 84162080 Страна происхождения: DE 84099743, BIO 140RB-350/335-(47D)E Type: Burner for gas Burner size: 140 Use: Cold air Gas type: For natural gas Length of steel tube as of furnace flange: 350 mm Distance from furnace flange to front edge of burner head: 335 mm Burner head identifier: 47 Burner head: Forced-air cooled electrodes Construction stage: E Commodity code: 84162080 Country of origin: DE
Технические характеристики

Производитель: Kromschröder
Артикул: 84099743