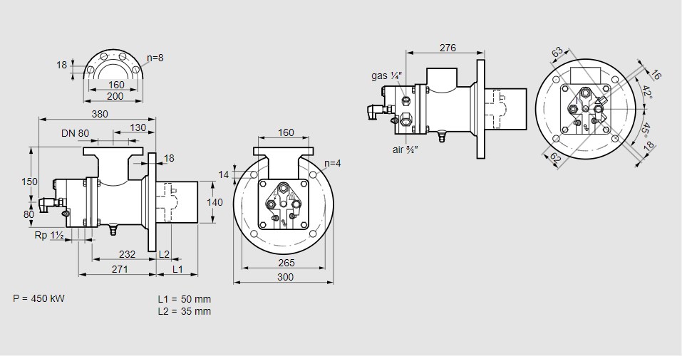
Горелка газовая BIO 140RBL-50/35-(54)E

Стоимость товара
864839 руб.
Описание товара
84008011, БИО 140РБЛ-50/35-(54)Э Тип: Горелка газовая Размер горелки: 140 Использование: Холодный воздух Тип газа: Для природного газа Вариант: Факел Длина стальной трубы от фланца печи: 50 мм. Расстояние от фланца печи до переднего края головки горелки: 35 мм. Идентификатор головки горелки: 54 Стадия строительства: Е Код товара: 84162080 Страна происхождения: DE 84008011, BIO 140RBL-50/35-(54)E Type: Burner for gas Burner size: 140 Use: Cold air Gas type: For natural gas Variant: Torch Length of steel tube as of furnace flange: 50 mm Distance from furnace flange to front edge of burner head: 35 mm Burner head identifier: 54 Construction stage: E Commodity code: 84162080 Country of origin: DE
Технические характеристики

Производитель: Kromschröder
Артикул: 84008011